2NZ-FE ENGINE CONTROL SFI SYSTEM P0617 Starter Relay Circuit High
MONITOR DESCRIPTION
While the engine is being cranked, positive battery voltage is applied to terminal STA of the ECM. If the ECM detects the starter control (STA) signal while the vehicle is being driven, it determines that there is a malfunction in the STA circuit. The ECM then illuminates the MIL and stores this DTC.
This monitor runs when the vehicle is driven at 20 km/h (12.4 mph) or more for over 20 seconds or more.
DTC No. | Detection Item | DTC Detection Condition | Trouble Area | MIL | Memory |
---|---|---|---|---|---|
P0617 | Starter Relay Circuit High | When all of the following conditions are met, and a (+B) battery voltage of 10.5 V or higher is applied to the ECM for 20 seconds (1 trip detection logic):
(a) The vehicle speed is 20 km/h (12.4 mph) or more. (b) The engine speed is 1000 rpm or higher. (c) The STA signal is ON. |
·
Park/Neutral position switch assembly*1 ·
Ignition switch assembly*2 ·
ST NO. 1 relay circuit ·
ECM |
Comes on | DTC stored |
*1: for A/T models
*2: for M/T models
MONITOR STRATEGY
Required Sensors/Components (Main) | ST NO. 1 relay
Park/Neutral position switch assembly |
Required Sensors/Components (Related) | Vehicle speed sensor
Crankshaft position sensor |
Frequency of Operation | Continuous |
TYPICAL ENABLING CONDITIONS
Vehicle speed | 20 km/h (12.4 mph) or more |
Engine speed | 1000 rpm or higher |
TYPICAL MALFUNCTION THRESHOLDS
Starter | On |
CONFIRMATION DRIVING PATTERN

Connect the GTS to the DLC3.
Turn the ignition switch to ON and turn the GTS on.
Clear the DTCs (even if no DTCs are stored, perform the clear DTC procedure).
Turn the ignition switch off and wait for at least 30 seconds.
Turn the ignition switch to ON and turn the GTS on [A].
Start the engine.
Idle the engine for 5 seconds or more [B].
Drive the vehicle at 24 km/h (15 mph) or more for 20 seconds or more [C].
- CAUTION:
-
When performing the confirmation driving pattern, obey all speed limits and traffic laws.
Enter the following menus: Powertrain / Engine and ECT / Trouble Codes [D].
Read the pending DTCs.
- HINT:
- ·
If a pending DTC is output, the system is malfunctioning.
·If a pending DTC is not output, perform the following procedure.
Enter the following menus: Powertrain / Engine and ECT / Utility / All Readiness.
Input the DTC: P0617.
Check the DTC judgment result.
GTS Display | Description |
---|---|
NORMAL | ·
DTC judgment completed ·
System normal |
ABNORMAL | ·
DTC judgment completed ·
System abnormal |
INCOMPLETE | ·
DTC judgment not completed ·
Perform driving pattern after confirming DTC enabling conditions |
N/A | ·
Unable to perform DTC judgment ·
Number of DTCs which do not fulfill DTC preconditions has reached ECU memory limit |
- HINT:
- ·
If the judgment result shows NORMAL, the system is normal.
·If the judgment result shows ABNORMAL, the system has a malfunction.
·If the judgment result shows INCOMPLETE or N/A, perform steps [C] and [D] again and, if necessary, extend the driving time.
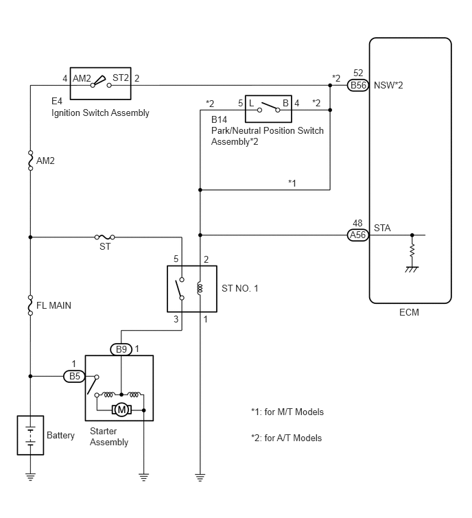
WIRING DIAGRAM

CAUTION / NOTICE / HINT
- HINT:
-
Read freeze frame data using the GTS. The ECM records vehicle and driving condition information as freeze frame data the moment a DTC is stored. When troubleshooting, freeze frame data can help determine if the vehicle was moving or stationary, if the engine was warmed up or not, if the air fuel ratio was lean or rich, and other data from the time the malfunction occurred.
PROCEDURE
Connect the GTS to the DLC3.
Turn the ignition switch to ON.
Turn the GTS on.
Enter the following menus: Powertrain / Engine and ECT / Data List / All Data / Starter Signal.
- Powertrain > Engine and ECT > Data List
-
Tester Display Starter Signal - 50003 234 118
Check the value displayed on the GTS when the vehicle is driven at 20 km/h (12.4 mph) or more.
- NOTICE:
-
When performing the confirmation driving pattern, obey all speed limits and traffic laws.
- Result:
Condition Starter Signal Proceed to Driving at 20 km/h (12.4 mph) or more OFF A ON (for A/T models) B ON (for M/T models) C
A
B
C
Inspect the park/neutral position switch assembly.
Click hereDrivetrain>U441E AUTOMATIC TRANSMISSION / TRANSAXLE>PARK / NEUTRAL POSITION SWITCH>INSPECTION
- Result:
Proceed to OK NG
OK
NG
Click hereDrivetrain>U441E AUTOMATIC TRANSMISSION / TRANSAXLE>PARK / NEUTRAL POSITION SWITCH>REMOVAL
Repair or replace the harness or connector (park/neutral position switch assembly - ST NO. 1 relay - ECM).
- Result:
Proceed to NEXT
NEXT
Inspect the ignition switch assembly.
Click hereEngine / Hybrid System>2NZ-FE STARTING>IGNITION SWITCH>INSPECTION
- Result:
Proceed to OK NG
OK
NG
Repair or replace the harness or connector (ignition switch assembly - ST NO. 1 relay - ECM).
- Result:
Proceed to NEXT
NEXT
Connect the GTS to the DLC3.
Turn the ignition switch to ON.
Turn the GTS on.
Clear the DTCs.
- Powertrain > Engine and ECT > Clear DTCs
- 50002 234
Turn the ignition switch off and wait for at least 30 seconds.
Drive the vehicle in accordance with the driving pattern described in Confirmation Driving Pattern.
Enter the following menus: Powertrain / Engine and ECT / Trouble Codes.
Read the DTCs.
- Powertrain > Engine and ECT > Trouble Codes
- 50001 234
- Result:
Result Proceed to DTC P617 is output A DTC is not output B
A
B