BRAKE CONTROL / DYNAMIC CONTROL SYSTEMS  ANTI-LOCK BRAKE SYSTEM  C146C  Open in ABS Motor Relay Circuit  C146D  Short in ABS Motor Relay Circuit  


DESCRIPTION

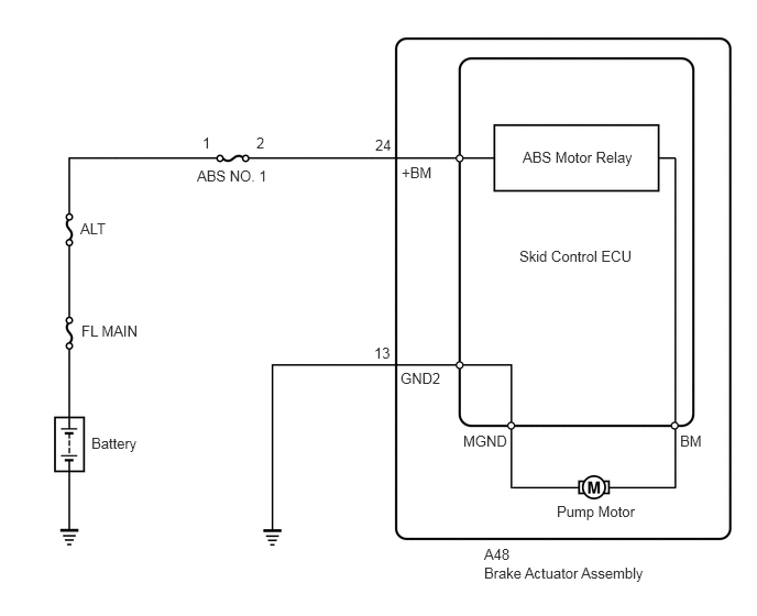
The ABS motor relay supplies power to the pump motor. While the ABS is activated, the ECU turns the ABS motor relay on and operates the pump motor.

If the voltage supplied to the ABS motor relay (+BM) is below the DTC detection threshold due to low voltage from the battery or alternator, these DTCs may be stored.

DTC No. Detection Item DTC Detection Condition Trouble Area
C146C Open in ABS Motor Relay Circuit Both of the following conditions continue for 0.12 seconds or more:
1.

The IG1 terminal voltage is less than 9.5 V.

2.

Relay contact remains open when the relay is turned on.


·

ABS NO. 1 fuse

·

ABS motor relay circuit

·

Skid control ECU (Brake actuator assembly)


C146D Short in ABS Motor Relay Circuit When the ABS motor relay is turned off, the ABS motor relay remains closed for 4 seconds or more. Skid control ECU (Brake actuator assembly)

HINT:

for C146C: Even after the trouble areas are repaired, the ABS warning light will not go off unless the following operations are performed.

1.

Drive the vehicle at 20 km/h (12 mph) for 30 seconds or more and check that the ABS warning light goes off.

2.

Clear the DTCs.



WIRING DIAGRAM

C278167E06
0.865,4.115 1.938,4.313 1.073,0.198 10 false Battery 0.771,3.052 1.844,3.25 1.073,0.198 10 false FL MAIN 0.76,2.083 1.833,2.281 1.073,0.198 10 false ALT 1.865,1.583 2.938,1.781 1.073,0.198 10 false ABS NO. 1 4.948,1.406 6.438,1.688 1.49,0.281 10 false ABS Motor Relay 4.917,2.344 6.313,2.625 1.396,0.281 10 false Skid Control ECU 5.271,4.76 6.344,4.958 1.073,0.198 10 false Pump Motor 1.917,1.271 2.073,1.469 0.156,0.198 10 false 1 2.427,1.271 2.583,1.469 0.156,0.198 10 false 2 3.552,1.292 3.854,1.563 0.302,0.271 10 false 24 3.802,1.552 4.25,1.875 0.448,0.323 10 false +BM 3.542,3.26 3.865,3.563 0.323,0.302 10 false 13 3.792,3.5 4.406,3.844 0.615,0.344 10 false GND2 4.385,4.094 5.052,4.385 0.667,0.292 10 false MGND 6.438,4.094 6.76,4.365 0.323,0.271 10 false BM 4.583,5.167 4.948,5.438 0.365,0.271 10 false A48 4.583,5.344 6.771,5.688 2.188,0.344 10 false Brake Actuator Assembly

CAUTION / NOTICE / HINT

NOTICE:

Inspect the fuses for circuits related to this system before performing the following procedure.


HINT:

When C1241 and/or C1417 is output together with C146C and/or C146D, inspect and repair the trouble areas indicated by C1241 and/or C1417 first.

for C1241: Click hereBrake>BRAKE CONTROL / DYNAMIC CONTROL SYSTEMS>ANTI-LOCK BRAKE SYSTEM>C1241

for C1417: Click hereBrake>BRAKE CONTROL / DYNAMIC CONTROL SYSTEMS>ANTI-LOCK BRAKE SYSTEM>C1417


PROCEDURE

1.INSPECT HARNESS AND CONNECTOR (+BM TERMINAL)
a.
C277404C13
0.167,1 0.583,1.25 0.417,0.25 2.792,1.844 2.583,1.281 false 0.271,1.042 0.729,1.24 0.458,0.198 10 false A48 0.104,0.104 0.417,0.302 0.313,0.198 10 false *a 2.688,1.885 3.302,2.083 0.615,0.198 10 false +BM
*a Front view of wire harness connector
(to Skid Control ECU (Brake Actuator Assembly))


Make sure that there is no looseness at the locking part and the connecting part of the connector.


b.

Disconnect the A48 skid control ECU (brake actuator assembly) connector.


c.

Measure the voltage according to the value(s) in the table below.

Standard Voltage:
Tester Connection Condition Specified Condition
A48-24 (+BM) - Body ground Always 11 to 14 V



Result:
Proceed to
OK
NG



OK

2.CHECK HARNESS AND CONNECTOR (GND2 TERMINAL)

NG

REPAIR OR REPLACE HARNESS OR CONNECTOR (+BM CIRCUIT)

2.CHECK HARNESS AND CONNECTOR (GND2 TERMINAL)
a.
C277404C17
0.188,0.979 0.542,1.229 0.354,0.25 0.979,1.896 1.104,1.281 false 0.177,0.125 0.49,0.323 0.313,0.198 10 false *a 0.25,1.021 0.604,1.365 0.354,0.344 10 false A48 0.792,1.917 1.281,2.156 0.49,0.24 10 false GND2
*a Front view of wire harness connector
(to Skid Control ECU (Brake Actuator Assembly))


Measure the resistance according to the value(s) in the table below.

Standard Resistance:
Tester Connection Condition Specified Condition
A48-13 (GND2) - Body ground Always Below 1 Ω



Result:
Proceed to
OK
NG



OK

3.RECONFIRM DTC

NG

REPAIR OR REPLACE HARNESS OR CONNECTOR (GND2 CIRCUIT)

3.RECONFIRM DTC
HINT:

This DTC is stored when a problem is identified in the skid control ECU (brake actuator assembly).

The ABS motor relay is in the skid control ECU (brake actuator assembly).

Therefore, ABS motor relay inspection and ABS motor relay unit inspection cannot be performed. Be sure to check if the DTC is output again before replacing the skid control ECU (brake actuator assembly).


a.

Reconnect the A48 skid control ECU (brake actuator assembly) connector.


b.

Turn the ignition switch off.


c.

Clear the DTCs.

Click hereBrake>BRAKE CONTROL / DYNAMIC CONTROL SYSTEMS>ANTI-LOCK BRAKE SYSTEM>DTC CHECK / CLEAR

Chassis > ABS/VSC/TRC > Clear DTCs
50002 105

d.

Turn the ignition switch off.


e.

Start the engine.


f.

Perform a road test.


g.

Check if the same DTC is output.

Click hereBrake>BRAKE CONTROL / DYNAMIC CONTROL SYSTEMS>ANTI-LOCK BRAKE SYSTEM>DTC CHECK / CLEAR

Chassis > ABS/VSC/TRC > Trouble Codes
50001 105
Result:
Result Proceed to
DTCs C146C and C146D are not output. A
DTCs C146C and/or C146D are output. B


HINT:
·

If a speed signal of 6 km/h (4 mph) or more is sent to the skid control ECU (brake actuator assembly) with the ignition switch ON and the stop light switch off, the ECU performs self diagnosis of the pump motor and solenoid circuits.

·

If the normal system code is output (no DTCs are output), slightly jiggle the connectors, wire harness, and fuses of the skid control ECU (brake actuator assembly).

·

If any DTCs are output while jiggling a connector or wire harness of the skid control ECU (brake actuator assembly), inspect and repair the connector or wire harness.

·

If no DTCs were output when reconfirming DTCs, checking for intermittent problems is necessary because it is suspected that the original DTCs were stored due to the poor connection of a connector terminal.





A

B