2NZ-FE BATTERY / CHARGING CHARGING SYSTEM ON-VEHICLE INSPECTION
CAUTION / NOTICE / HINT
- NOTICE:
-
If the battery is weak or if the engine is difficult to start, recharge the battery and perform inspections again before returning the vehicle to the customer.
PROCEDURE
28800
1.CHECK BATTERY CONDITION
Check the battery for damage or deformation. If severe damage, deformation or leakage is found, replace the battery.
Check the electrolyte level in each cell.
For maintenance-free batteries:
If the electrolyte level is below the lower line, replace the battery.
If the electrolyte level is above the lower line, check the battery voltage when cranking the engine. If the voltage is less than 9.6 V, recharge or replace the battery.
- HINT:
-
Before checking the battery voltage, turn off all the electrical systems (headlights, blower motor, rear window defogger, etc.).

For non-maintenance-free batteries:
If the electrolyte level is below the lower line, add distilled water to each cell. Then, recharge the battery and check the electrolyte specific gravity.
- Standard Specific Gravity:
1.25 to 1.29 at 20°C (68°F)
If the electrolyte level is above the lower line, check the battery voltage when cranking the engine. If the battery voltage is less than 9.6 V, recharge or replace the battery.
- HINT:
-
Before checking the battery voltage, turn off all the electrical systems (headlights, blower motor, rear window defogger, etc.).
Check the voltage.
Turn the ignition switch off and turn on the headlights for 20 to 30 seconds. This will remove the surface charge from the battery.
Measure the battery voltage according to the value(s) in the table below.
- Standard Voltage:
Tester Connection Condition Specified Condition Positive (+) terminal - Negative (-) terminal 20°C (68°F) 12.5 to 12.9 V
If the result is not as specified, recharge or replace the battery.
2.INSPECT BATTERY TERMINAL AND FUSE
Check that the battery terminals are not loose or corroded.
If the terminal is corroded, clean the terminal.
- Torque:
- Positive (+) Battery Terminal : 5.4 N*m (55 kgf*cm, 48 in.*lbf)
- Negative (-) Battery Terminal : 5.4 N*m (55 kgf*cm, 48 in.*lbf)
Measure the resistance of the fuses.
- Standard Resistance:
Below 1 Ω
If the result is not as specified, replace the fuse.
3.INSPECT V-RIBBED BELT
4.INSPECT GENERATOR WIRING
Visually check the generator wiring.
Check that the wiring is in good condition.
5.CHECK FOR ABNORMAL NOISE
Check for abnormal noises from the generator assembly.
Check that no abnormal noises are heard from the generator assembly while the engine is running.
If noise occurs, check the generator assembly.
Click herePower Source / Network>2NZ-FE BATTERY / CHARGING>GENERATOR>INSPECTION
6.INSPECT CHARGE WARNING LIGHT CIRCUIT
Turn the ignition switch to ON. Check that the charge warning light comes on.
Start the engine and check that the charge warning light goes off.
If the charge warning light does not operate as specified, troubleshoot the charge warning light circuit.
Click hereVehicle Interior>METER / GAUGE / DISPLAY>METER / GAUGE SYSTEM>PROBLEM SYMPTOMS TABLE
7.INSPECT CHARGING CIRCUIT WITHOUT LOAD

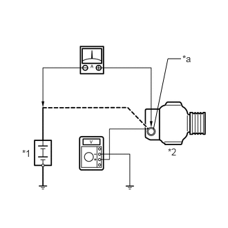
*1 | Battery |
*2 | Generator Assembly |
*a | Terminal B |
Connect a voltmeter and an ammeter to the charging circuit as follows.
- HINT:
-
If a battery/generator assembly tester is available, connect the tester to the charging circuit in accordance with the manufacturer's instructions.
Disconnect the wire from terminal B of the generator assembly, and then connect it to the negative (-) lead of the ammeter.
Connect the ammeter positive (+) lead to terminal B of the generator assembly.
Connect the voltmeter positive (+) lead to terminal B of the generator assembly.
Ground the voltmeter negative (-) lead.
Check the charging circuit.
Maintain the engine speed at 2000 rpm and check the readings on the ammeter and voltmeter.
- Standard Current:
10 A or higher
- Standard Voltage:
12.9 to 14.9 V
If the result is not as specified, repair or replace the generator assembly.
8.INSPECT CHARGING CIRCUIT WITH LOAD
With the engine running at 2000 rpm, turn the high beam headlights on and turn the heater blower switch to the "HI" position.
Check the reading on the ammeter.
- Standard Current:
30 A or higher
If the result is not as specified, repair or replace the generator assembly.
- HINT:
-
If the battery is fully charged, the reading will sometimes be less than the standard. If this is the case, add more electrical load (operate the wipers, rear window defogger, etc.) and check the reading on the ammeter again.