2NZ-FE ENGINE CONTROL SFI SYSTEM P0351 Ignition Coil "A" Primary / Secondary Circuit P0352 Ignition Coil "B" Primary / Secondary Circuit P0353 Ignition Coil "C" Primary / Secondary Circuit P0354 Ignition Coil "D" Primary / Secondary Circuit
DESCRIPTION
- HINT:
- ·
These DTCs indicate malfunctions relating to the primary circuit.
·If DTC P0351 is output, check the No. 1 ignition coil assembly (No. 1 cylinder) circuit.
·If DTC P0352 is output, check the No. 2 ignition coil assembly (No. 2 cylinder) circuit.
·If DTC P0353 is output, check the No. 3 ignition coil assembly (No. 3 cylinder) circuit.
·If DTC P0354 is output, check the No. 4 ignition coil assembly (No. 4 cylinder) circuit.
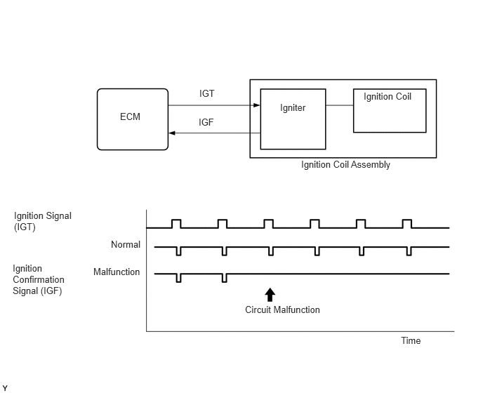
A Direct Ignition System (DIS) is used on this vehicle.
The DIS is a 1-cylinder ignition system in which each cylinder is ignited by one ignition coil assembly and one spark plug is connected to the end of each secondary wiring. A powerful voltage, generated in the secondary wiring, is applied directly to each spark plug. The spark of the spark plugs passes from the center electrode to the ground electrodes.
The ECM determines the ignition timing and transmits the ignition (IGT) signals to each cylinder. Using the IGT signal, the ECM turns the power transistor inside the igniter on and off. The power transistor, in turn, switches the current supplied to the primary coil on and off. When the current to the primary coil is cut off, a powerful voltage is generated in the secondary coil. This voltage is applied to the spark plugs, causing them to spark inside the cylinders. As the ECM cuts the current to the primary coil, the igniter sends back an ignition confirmation (IGF) signal to the ECM, for each cylinder ignition.

DTC No. | Detection Item | DTC Detection Condition | Trouble Area | MIL | Memory |
---|---|---|---|---|---|
P0351 | Ignition Coil "A" Primary / Secondary Circuit | No IGF signal to ECM while the engine is running (1 trip detection logic). | ·
Ignition system ·
Open or short in IGF1 or IGT1 circuit between ignition coil assembly and ECM ·
No. 1 ignition coil assembly ·
ECM |
Comes on | DTC stored |
P0352 | Ignition Coil "B" Primary / Secondary Circuit | No IGF signal to ECM while the engine is running (1 trip detection logic). | ·
Ignition system ·
Open or short in IGF1 or IGT2 circuit between ignition coil assembly and ECM ·
No. 2 ignition coil assembly ·
ECM |
Comes on | DTC stored |
P0353 | Ignition Coil "C" Primary / Secondary Circuit | No IGF signal to ECM while the engine is running (1 trip detection logic). | ·
Ignition system ·
Open or short in IGF1 or IGT3 circuit between ignition coil assembly and ECM ·
No. 3 ignition coil assembly ·
ECM |
Comes on | DTC stored |
P0354 | Ignition Coil "D" Primary / Secondary Circuit | No IGF signal to ECM while the engine is running (1 trip detection logic). | ·
Ignition system ·
Open or short in IGF1 or IGT4 circuit between ignition coil assembly and ECM ·
No. 4 ignition coil assembly ·
ECM |
Comes on | DTC stored |

Reference: Inspection using an oscilloscope
- HINT:
-
While idling the engine, check the waveform between terminals IGT (1 to 4) and E1, and IGF1 and E1 of the ECM connector.
ECM Terminal Name | CH1: Between IGT (1 to 4) and E1
CH2: Between IGF1 and E1 |
Tester Range | 2 V/DIV., 20 ms./DIV. |
Condition | Idling with warm engine |
MONITOR DESCRIPTION

If the ECM does not receive any IGF signals despite transmitting the IGT signal, it interprets this as a fault in the igniter and stores a DTC.
MONITOR STRATEGY
Required Sensors/Components (Main) | Igniter (Cylinder 1 to 4) |
Required Sensors/Components (Related) | Crankshaft position sensor |
Frequency of Operation | Continuous |
CONFIRMATION DRIVING PATTERN
Connect the GTS to the DLC3.
Turn the ignition switch to ON and turn the GTS on.
Clear the DTCs (even if no DTCs are stored, perform the clear DTC procedure).
Turn the ignition switch off and wait for at least 30 seconds.
Turn the ignition switch to ON and turn the GTS on.
Start the engine.
Idle the engine for 10 seconds or more.
Enter the following menus: Powertrain / Engine and ECT / Trouble Codes.
Read the pending DTCs.
- HINT:
- ·
If a pending DTC is output, the system is malfunctioning.
·If a pending DTC is not output, perform the following procedure.
Enter the following menus: Powertrain / Engine and ECT / Utility / All Readiness.
Input the DTC: P0351, P0352, P0353 or P0354.
Check the DTC judgment result.
GTS Display | Description |
---|---|
NORMAL | ·
DTC judgment completed ·
System normal |
ABNORMAL | ·
DTC judgment completed ·
System abnormal |
INCOMPLETE | ·
DTC judgment not completed ·
Perform driving pattern after confirming DTC enabling conditions |
N/A | ·
Unable to perform DTC judgment ·
Number of DTCs which do not fulfill DTC preconditions has reached ECU memory limit |
- HINT:
- ·
If the judgment result shows NORMAL, the system is normal.
·If the judgment result shows ABNORMAL, the system has a malfunction.
·If the judgment result shows INCOMPLETE or N/A, perform the Confirmation Driving Pattern and check the DTC judgment result again.
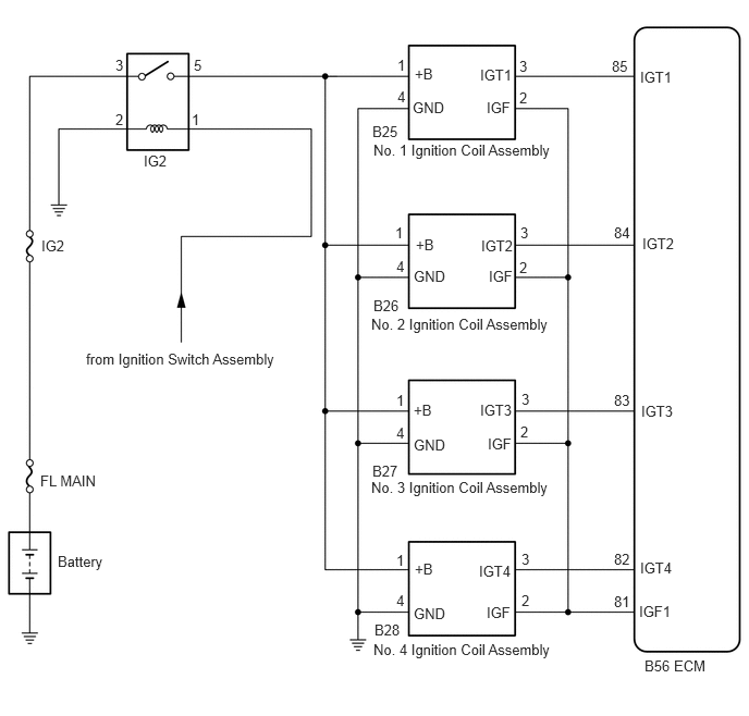
WIRING DIAGRAM

CAUTION / NOTICE / HINT
- NOTICE:
-
Inspect the fuses for circuits related to this system before performing the following procedure.
- HINT:
-
Read freeze frame data using the GTS. The ECM records vehicle and driving condition information as freeze frame data the moment a DTC is stored. When troubleshooting, freeze frame data can help determine if the vehicle was moving or stationary, if the engine was warmed up or not, if the air fuel ratio was lean or rich, and other data from the time the malfunction occurred.
PROCEDURE
Disconnect the ignition coil assembly connector.
Measure the resistance according to the value(s) in the table below.
- Standard Resistance:
Tester Connection Condition Specified Condition B25-4 (GND) - Body ground Always Below 1 Ω B26-4 (GND) - Body ground Always Below 1 Ω B27-4 (GND) - Body ground Always Below 1 Ω B28-4 (GND) - Body ground Always Below 1 Ω
- Result:
Proceed to OK NG
OK
NG

*a | Front view of wire harness connector
(to Ignition Coil Assembly) |
Disconnect the ignition coil assembly connector.
Turn the ignition switch to ON.
Measure the voltage according to the value(s) in the table below.
- Standard Voltage:
Tester Connection Condition Specified Condition B25-1 (+B) - B25-4 (GND) Ignition switch ON 11 to 14 V B26-1 (+B) - B26-4 (GND) Ignition switch ON 11 to 14 V B27-1 (+B) - B27-4 (GND) Ignition switch ON 11 to 14 V B28-1 (+B) - B28-4 (GND) Ignition switch ON 11 to 14 V
- Result:
Proceed to OK NG
OK
NG
Disconnect the ignition coil assembly connector.
Disconnect the ECM connector.
Measure the resistance according to the value(s) in the table below.
- Standard Resistance:
Tester Connection Condition Specified Condition B25-2 (IGF) - B56-81 (IGF1) Always Below 1 Ω B26-2 (IGF) - B56-81 (IGF1) Always Below 1 Ω B27-2 (IGF) - B56-81 (IGF1) Always Below 1 Ω B28-2 (IGF) - B56-81 (IGF1) Always Below 1 Ω B25-3 (IGT1) - B56-85 (IGT1) Always Below 1 Ω B26-3 (IGT2) - B56-84 (IGT2) Always Below 1 Ω B27-3 (IGT3) - B56-83 (IGT3) Always Below 1 Ω B28-3 (IGT4) - B56-82 (IGT4) Always Below 1 Ω B25-2 (IGF) or B56-81 (IGF1) - Body ground Always 10 kΩ or higher B26-2 (IGF) or B56-81 (IGF1) - Body ground Always 10 kΩ or higher B27-2 (IGF) or B56-81 (IGF1) - Body ground Always 10 kΩ or higher B28-2 (IGF) or B56-81 (IGF1) - Body ground Always 10 kΩ or higher B25-3 (IGT1) or B56-85 (IGT1) - Body ground Always 10 kΩ or higher B26-3 (IGT2) or B56-84 (IGT2) - Body ground Always 10 kΩ or higher B27-3 (IGT3) or B56-83 (IGT3) - Body ground Always 10 kΩ or higher B28-3 (IGT4) or B56-82 (IGT4) - Body ground Always 10 kΩ or higher
- Result:
Proceed to OK NG
OK
NG
Connect the GTS to the DLC3.
Turn the ignition switch to ON.
Turn the GTS on.
Clear the DTCs.
- Powertrain > Engine and ECT > Clear DTCs
- 50002 234
Shuffle the arrangement of the ignition coil assemblies (among No. 1 to No. 4 cylinders).
- NOTICE:
-
Do not change the location of the connectors.
Perform a simulation test.
Enter the following menus: Powertrain / Engine and ECT / Trouble Codes.
Read the DTCs.
- Powertrain > Engine and ECT > Trouble Codes
- 50001 234
- Result:
Result Proceed to Same DTC output A Different ignition coil DTC output B
A
B