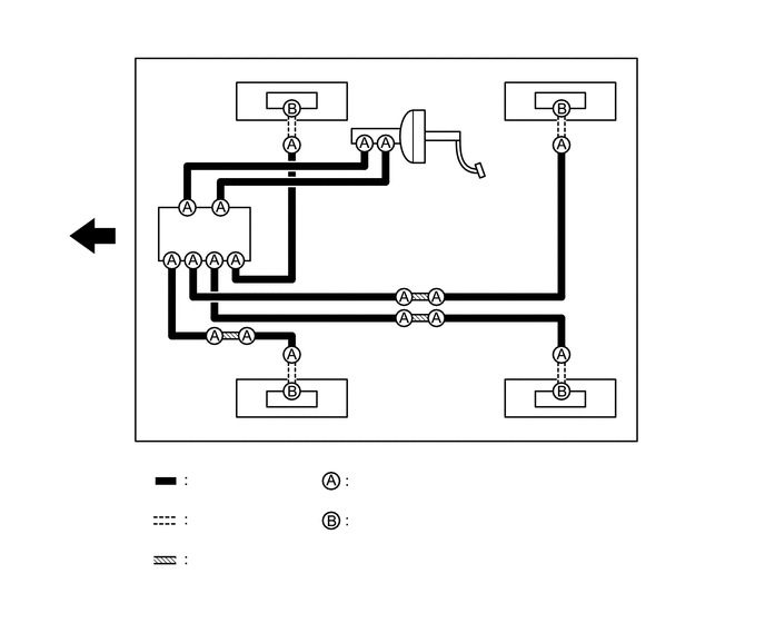
BRAKE SYSTEM (OTHER) BRAKE LINE SYSTEM DIAGRAM
- HINT:
-
See the layout drawing to confirm the locations and tightening torque of flexible hoses and brake lines.
3.594,4.417 4.417,4.583
0.823,0.167
3.583,4.813 4.417,4.979
0.833,0.167
3.5,1.635 3.5,1.302
3.5,1.302 3.833,1.302
false
3.979,1.552 4.479,1.552
false
1.531,2.813 1.531,2.479
1.531,2.479 1.698,2.479
false
0.167,0.177 0.5,0.417
0.333,0.24
12
false
*A
1.469,2.833 1.781,2.99
0.313,0.156
10
false
*1
4.521,1.469 4.833,1.625
0.313,0.156
10
false
*2
3.854,1.229 4.167,1.385
0.313,0.156
10
false
*3
1.833,4.406 2.146,4.563
0.313,0.156
10
false
*a
1.844,4.781 2.156,4.938
0.313,0.156
10
false
*b
1.854,5.146 2.167,5.302
0.313,0.156
10
false
*c
3.333,4.427 3.646,4.583
0.313,0.156
10
false
*d
3.344,4.792 3.656,4.948
0.313,0.156
10
false
*e
3.646,4.427 5.365,4.583
1.719,0.156
8
false
15.2 (155, 11)
3.688,4.823 5.156,4.979
1.469,0.156
8
false
29 (296, 21)
| *A | w/o ABS | - | - |
| *1 | Proportioning Valve Assembly | *2 | Brake Booster Assembly |
| *3 | Brake Master Cylinder Sub-assembly | - | - |
| *a | Brake Line | *b | Flexible Hose |
| *c | Brake Tube Way | *d | Union Nut |
| *e | Union Bolt | - | - |
|
N*m (kgf*cm, ft.*lbf): Specified torque |
|
Front |
3.531,4.406 4.365,4.573
0.833,0.167
3.531,4.813 4.365,4.979
0.833,0.167
1.583,1.938 1.583,1.271
1.583,1.271 1.917,1.271
false
3.5,1.198 3.5,0.865
3.5,0.865 3.75,0.865
false
3.979,1.094 4.313,1.094
false
1.938,1.208 2.25,1.365
0.313,0.156
10
false
*1
4.354,1.01 4.667,1.167
0.313,0.156
10
false
*2
3.792,0.792 4.104,0.948
0.313,0.156
10
false
*3
1.823,4.427 2.135,4.583
0.313,0.156
10
false
*a
1.833,4.802 2.146,4.958
0.313,0.156
10
false
*b
1.833,5.167 2.146,5.323
0.313,0.156
10
false
*c
3.313,4.427 3.625,4.583
0.313,0.156
10
false
*d
3.313,4.813 3.625,4.969
0.313,0.156
10
false
*e
3.583,4.417 5.302,4.573
1.719,0.156
8
false
15.2 (155, 11)
3.635,4.823 5.104,4.979
1.469,0.156
8
false
29 (296, 21)
0.167,0.167 0.542,0.406
0.375,0.24
12
false
*A
| *A | w/ ABS | - | - |
| *1 | Brake Actuator Assembly | *2 | Brake Booster Assembly |
| *3 | Brake Master Cylinder Sub-assembly | - | - |
| *a | Brake Line | *b | Flexible Hose |
| *c | Brake Tube Way | *d | Union Nut |
| *e | Union Bolt | - | - |
|
N*m (kgf*cm, ft.*lbf): Specified torque |
|
Front |